KV-X 系列 × VS 系列
EtherNet/IP™ 连接指南
KV-X 系列 × VS 系列 EtherNet/IP™ 连接指南
VS 系列
内容
步骤 1 : 确认连接需要的设备




-
*需要另行供电。
步骤 2 : VS 系列的 EtherNet/IP 设定
下面说明 VS 系列的设置方法。
进行网络设置前,请预先确定好以下项目。
- - 分配给 KV 系列 的 IP 地址 (例 :192.168.0.30)※192.168.0.10 是初始值。
- - 分配给 VS 系列的 IP 地址 (例 :192.168.0.10(初始值))
1. 启动VS Creator(VS 系列用的软件),确认“设备连接”画面上显示对象的VS 系列设备。
-
*电脑和对象的VS 系列需要用相同的网络地址分组连接。
2. 如果在设备列表中选择列表行,则会在IP 地址的旁边显示
。
点击图标,会显示[网络设置]对话框,可变更在列表行中选择的设备的网络设置。设置更改完成后,选择〔连接〕。
本次如下设置。
3. 显示“主屏”。
4. 选择【环境设置】的【工业以太网设置】。
-
*仅在设置模式时可更改。
请在[ 工业以太网设置] 对话框的“EtherNet/IP”画面上如下设置。
| 设置项目 | 设置值 |
|---|---|
| 有效/ 无效设置 | 有效(右) |
| PLC 类别 | Keyence KV |
| 周期通讯数据大小 | 496 字节(初始值) |
| Endian | little Endian |
根据需要调整“传输和接收的数据分配”、“用户定义范围”。
详情见VS 系列用户手册。
-
*附录中记载了添加示例。
5. 显示确认对话框时,选择〔保存后立即重新启动〕。
要点
VS 系列的[Ethernet]设置、[EtherNet/IP]设置在重新启动时反映更改后的设置。
步骤 3 : KV-X 系列的设置
本节将介绍如何连接名为「Vendor Series」的虚拟设备,实际使用时请将「Vendor Series」替换为要连接的设备。
要点
KV-X 系列上,可以给EtherNet/IP的连接分配变量。
给EtherNet/IP的连接分配变量时,在[CPU系统设定]对话框的“系统设定”的“其他设定”中勾选“EtherNet/IP设置更新时显示变量设置对话框(E)”。
从“KV STUDIO”的菜单中选择【视图(V)】⇒【CPU系统设定(P)】,即显示[CPU系统设定]对话框。
勾选“EtherNet/IP设置更新时显示变量设置对话框(E)”后,即更新EtherNet/IP设置,当确定了单元编辑器的更改内容时,即显示给连接分配变量的对话框。
1.启动KV STUDIO,新建项目。支持型号选择“KV-X520”,单击〔OK〕。
显示[管理员设定]对话框,输入密码后点击[OK],显示[确认单元配置设定]对话框,单击〔是(Y)〕。
2.在单元编辑器上单击EtherNet/IP设定的图标。显示选择设置方法的对话框,单击〔手动(M)〕。
3.显示单元编辑器,在“设定单元(2)”选项卡中设置KV-X520的IP地址。在此,如下所示设置。
* Step4是导入传感器设置文件时的步骤。已经导入传感器设置文件时,请进入Step5。
4.显示[EtherNet/IP设置]窗口,选择【EDS文件(D)】→【注册(I)】,导入基恩士公司制传感器设置文件(ez1文件)。
* 可从Keyence官方网站下载传感器设置文件。
5. 在用Ethernet电缆连接了KV-X 系列IV4 系列的状态下,选择[EtherNet/IP设定]窗口的【文件(F)】→【自动配置(S)】。
6.实机和单元编辑器的配置不同时,会显示确认项目传输的对话框,在用USB电缆连接了PC和KV-X 系列的状态下单击〔是(Y)〕。
7.项目传输完成后,显示[设备查找设定]对话框,单击〔查找(F)〕。自动配置完成后,IV4 系列会自动注册,单击〔OK〕关闭[EtherNet/IP设置]窗口。
8.单击单元编辑器的〔OK〕退出。
要点
已勾选“EtherNet/IP设置更新时显示变量设置对话框(E)”时,显示[EtherNet/IP设备 变量设置]对话框。
输入分配给连接的变量的变量名,单击〔OK〕。
- 手动设置的方法
设置设备配置的方法在"EtherNet/IP设定"的[设备列表(1)]选项卡中,拖放“Vender Series”并创建设备配置。
设置数据的传输和监控器
1.从菜单中选择【监控器/模拟器(N)】>【PLC传输→监控器模式(C)】。
在[PLC传输]对话框中单击〔执行(E)〕。
2. 如果在传输数据之前和之后的显示以下对话框,请两次分别点击[是(Y)]。
3. 在工作空间的“Vender Series”上右键单击,选择【传感器IO监控(M)】。
可简单监控传感器中的信息。
要点
也可以启动实时时序图监控器,在图表上确认。
在“传感器IO监控”上右键单击,选择【实时时序图监控器(H)】。
不需要调整范围,因为即时时序图监控器会自动执行缩放。
如何通过程序来修改相关参数
从而更改设定值
传感器的设定值可以通过如下两种方法更改:
A : 从PC更改
B : 从梯形图程序更改
* 以下将以传感器MU-N(FD-0*C)为例进行说明。
A : 从PC更改
要从PC更改设定值,请使用KV STUDIO中的传输适配器功能
1. 在工作空间中展开单元配置。右键点击MU-N(FD-0*C)并选择[传输适配器设定(A)]
2. 在「MU-N(FD-0*C)」的参数上打勾,然后输入设定值。
点击 [写入适配器 (W)] 将设定值写入传感器。
*要读取传感器的设定值,请选择 [读取适配器 (R)]。
B : 从梯形图程序更改
通过梯形图程序,执行显示报文通讯来更改设定值。
如需进行显式报文,请使用传感器设置指令(SPWR 指令(写入传感器参数指令)、SPRD 指令(读取传感器参数指令))
1. 在编辑器模式下,创建一个梯形图程序,如下所示
* 关于参数编号的具体信息,请参照对应的参数表
2. 传输梯形图程序到PLC
3. 当Trg变为ON状态时,相对应的设置值会被改写
* 将设定值储存在Dst[#4] 中([结果储存位置] + 4)。
要点
RT(即时)编辑功能
当您使用梯形图程序时,您可以直接将软元件注释或者参数名输入到自动搜索并显示输入候选项。
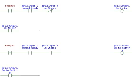
步骤 4 : 创建梯形图程序
1. 将KV STUDIO 设为编辑器模式,在梯形图程序上创建各控制用梯形图。
模式切换控制
将当前的模式加入执行条件中,将模式的切换请求置于ON。
助记符列表
LDP bReqRun
AND gstVsInput.Command_ready OR gstVsOutput.Go_to_Run
ANB gstVsInput.Run_Status OUT gstVsOutput.Go_to_Run LDP bReqSet
AND gstVsInput.Command_ready OR gstVsOutput.Go_to_Setting AND gstVsInput.Run_Status
OUT gstVsOutput.Go_to_Setting
指定命令No. 并指令拍摄
指定命令No.和程序No.,将命令请求置于ON。
然后,将触发置于ON。
助记符列表
LDP bReqChange
AND gstVsInput.Command_ready
OR gstVsOutput.Command_Request
ANB gstVsInput.Command_complete
ANB gstVsInput.Command_error
MOV.D CommandNo gstVsInput.Command_Number
MOV.D CommandParam gstVsOutput.Command_Param[#0]
OUT gstVsOutput.Command_Request
LDP gstVsInput.Command_error
MOV.D gstVsInput.Error1_Code ErrorCode
LDP gstVsInput.Command_complete
AND gstVsInput.Trigger_Ready
OR gstVsOutput.Trigger
ANB gstVsInput.Trigger_Ack
OUT gstVsOutput.Trigger
获取结果
获取拍摄结果,将获取完成置于ON。
助记符列表
LDP gstVsInput.Result_Ready
BMOV.D gstVsInput.Error1_Code Result #10
LDP gstVsInput.Result_Ready OR gstVsOutput.Result_Ack AND gstVsInput.Result_Ready OUT gstVsOutput.Result_Ack
-
*要根据需要设置VS 系列的输出数据。
2. 将创建的程序传输至PLC。
勾选【监控器/ 模拟器(N)】⇒【PLC 传输→监控器(C)】,点击〔执行〕。
3. 将PLC 设为RUN。
4. 在【KV STUDIO】监控器中执行上述程序时,将执行条件置于ON 进行控制。
补充 1 : 内存图
VS 系列[EtherNet/IP]的设置
可通过循环通信进行收发的参数列表如下所示。
可通过循环通信获取的参数列表
可通过循环通信获取的参数列表在KV 系列和VS 系列之间每隔一定周期自动更新,因此无需读写数据用的程序。以下记载的是将B000、W000 分配给VS 系列的链接软元件的首软元件时的软元件图。
VS 系列 → KV 系列
| 分配软元件 | 名称 |
|---|---|
| B000 | Trigger Ready |
| ~ | - |
| B008 | Trigger Ack |
| ~ | - |
| B010 | Pass |
| B011 | Fail |
| ~ | - |
| B013 | Result Ready |
| B014 | Run Status |
| B015 | - |
| B016 | Error0 Status |
| B017 | Error1 Status |
| B018 | Command Comple |
| B019 | Command Error |
| B01A | Command Ready |
| B01B | - |
| B01C | Prog Load Comp |
| B01D | Prog Load Comp |
| B01E | - |
| B01F | - |
| B020 | Soft Event 0 A |
| B021 | Soft Event 1 A |
| ~ | - |
| B027 | Soft Event 7 A |
| B028 | Assignable 0 |
| B029 | Assignable 1 |
| ~ | - |
| B03F | Assignable 23 |
| B040 | Tool Judge 0 |
| B041 | Tool Judge 1 |
| ~ | - |
| B05F | Tool Judge 31 |
| W000 | Error0 Code |
| W001 | |
| W002 | Error1 Code |
| W003 | |
| W004 | Program Number |
| W005 | |
| W006 | Total Count |
| W007 | |
| W008 | Command Result |
| W009 | |
| W00A | Command Data 1 |
| W00B | |
| W00C | Command Data 2 |
| W00D | |
| ~ | |
| W014 | Command Data 6 |
| W015 | |
| W016 | From VS Data1 |
| W017 | |
| W018 | From VS Data2 |
| W019 | |
| ~ | |
| W0F0 | From VS Data110 |
| W0F1 |
KV 系列 → VS 系列
| 分配软元件 | 名称 |
|---|---|
| B060 | Trigger |
| ~ | - |
| B068 | Trigger Disable |
| B069 | Output Disable |
| B06A | Reset |
| ~ | - |
| B072 | Rslt Hndshk Enable |
| B073 | Result Ack |
| B074 | Go to Run |
| B075 | Go to Setting |
| B076 | Error0 Clear |
| B077 | Error1 Clear |
| B078 | Command Request |
| ~ | - |
| B07C | Prog Load Exec |
| B07D | Prog Load Exec SD |
| B07E | - |
| B07F | - |
| B080 | Soft Event 0 |
| B081 | Soft Event 1 |
| ~ | - |
| B087 | Soft Event 7 |
| B088 | Assignable 0 |
| B089 | Assignable 1 |
| ~ | - |
| B09F | Assignable 23 |
| W0F2 | Program Number |
| W0F3 | |
| W0F4 | Command Number |
| W0F5 | |
| W0F6 | Command Param 1 |
| W0F7 | |
| W0F8 | Command Param 2 |
| W0F9 | |
| ~ | - |
| W0100 | Command Param 6 |
| W0101 | |
| W0102 | To VS Data 1 |
| W0103 | |
| W0104 | To VS Data 2 |
| W0105 | |
| ~ | - |
| W01E4 | To VS Data 114 |
| W01E5 |
补充 2 : 通讯数据的设置
下面说明 VS 系列和 PLC间的通信数据的设置方法。
1. 下面的示例是在VS Creator 的设置中进行以下设置,以输出数据。
点击“通讯”的〔+〕按钮后,显示“工具列表”对话框。
从“输出”选项卡中选择“数据输出(工业以太网)”后,选择〔添加〕。
2. 选择已添加到“数据输出(工业以太网)”,选择画面右侧显示的“属性”的“位数据输出”。
3. 选择地址的“输出项目”栏,选择输出数据。
在此进行设置,以输出“面积工具判定(True=OK)”、 “OCR2 工具判定(True=OK)”。拖放至地址的输出 项目的位置。
4. 同样设置“字节数据输出”。需要每个输出项目设置数据类型。